Unlocking Shaakichiuwaanaan’s maiden Mineral Reserve and a key step towards final mine authorisation
, /PRNewswire/ – October 21, 2025 – Sydney, Australia
Highlights
- Robust CV5 lithium-only Feasibility Study (“FS”) completed on the Shaakichiuwaanaan Project (Project) providing a defined scope and technical foundation which supports the upcoming Environmental and Social Impact Assessment (ESIA) submissions.
- FS is a mandated requirement of the Environmental and Social Impact Assessment (“ESIA”) which defines the entire scope for approvals sought and will kick-start the final mine authorisation process keeping the Project on track with the proposed permitting and development timeline.
- Maiden Mineral Reserve of 84.3 Mt at 1.26% Li2O Probable (2.62 Mt LCE) at CV5.
- Opportunities remain for additional conversion at CV5 and CV13, which hosts a Mineral Resource – inclusive of Reserves – of 108.0 Mt at 1.40% Li2O Indicated and 33.4 Mt of 1.33% Li2O Inferred.
- FS confirms the scope for a large-scale and long-life lithium operation, based solely on Mineral Reserve and including:
- Low strip ratio open pit mining and higher-grade underground mining;
- DMS (Dense Media Separation) only ore processing operation with less complexity and without the need of flotation and chemical reagents;
- Spodumene concentrate production spanning ~20 years and a nominal steady-state production rate of up to ~800,000 tpa SC5.5 spodumene concentrate upon achieving full production capacity; and
- Positioning PMET Resources (PMET) as potentially the 4th largest spodumene concentrate producer globally.
- Competitive total cash operating cost1 and all-in sustaining cost (“AISC”)2 of ~$729/t (~US$544/t) and ~$800/t (~US$597/t), respectively for SC5.5, consistent with the prior PEA estimates.
- At a long-term spodumene price of US$1,221/t (SC5.5 basis) the Project delivers an after-tax NPV8% of ~$1,594M (US$1,190M) and after-tax IRR of ~18.1%.
- Total development capital of ~$1,978M (or ~$1,510M net of anticipated pre-production credits, including the Canadian Clean Technology Manufacturing – Investment Tax Credit (“CTM-ITC”)3 and Tax Credit Relating to Resources (“TCRR”)4).
- Underpins development of a 5.1 Mtpa ore processing operation producing up to 800ktpa for spodumene concentrate, positioning Shaakichiuwaanaan amongst the largest hard-rock lithium projects globally.
- The CV5 Lithium-only FS confirms the technical feasibility and economic viability of developing a large-scale, long-life spodumene pegmatite operation in the Eeyou Istchee (James Bay) Region of Québec. With a competitive cost production profile, the Project demonstrates resilience to lower market cycles, positioning the Project to become a potential cornerstone supplier to North American, European, and/or Asian battery supply chains.
- The Project offers further upside potential through ongoing optimisation initiatives, including the opportunity to adopt a more scalable development pathway up to 5.1 Mtpa to optimize capital expenditure, as well as leveraging tantalum recovery and the recent caesium discovery, which could add further value alongside spodumene production.
- The Company has submitted an application to pursue an underground bulk sample advanced exploration program at CV5, targeting the high-grade Nova Zone, with the objective of further de-risking Project execution, supporting further design optimisation and for product validation purposes.
- A Final Investment Decision (“FID”) remains targeted for the second half of 2027, consistent with the Company’s development schedule. The decision at that time will be based on:
- Further optimised development scenarios derived from detailed engineering;
- Co-product recovery and the associated economic impact to the Project;
- Prevailing market conditions in key supply chains; and
- The Company’s commercial relationships with customers and other key players in the battery and other critical minerals supply chains.
|
_________________________ |
|
1 Total cash operating cost (Incoterms DAP – ‘Delivered at Place’ Grande-Anse as POL – ‘Port of Loading’ basis) includes mining, processing, site administration, and product transportation to Grande-Anse calculated on an SC5.5 basis. They are non-IFRS financial measures, and when expressed per tonne, non-IFRS ratios. Refer to the “Non-IFRS and other financial measures” section of this press release for further information on these measures. |
|
2 All-in sustaining costs (“AISC”) includes mining, processing, site administration and product transportation costs to Grande-Anse and sustaining capital over the LOM per unit of concentrate produced during the LOM. It is a non-IFRS measure, and when expressed per tonne, a non-IFRS ratio. Refer to the “Non-IFRS and other financial measures” section of this press release for further information on these measures. |
|
3 Total cash operating cost (Incoterms DAP – ‘Delivered at Place’ Grande-Anse as POL – ‘Port of Loading’ basis) includes mining, processing, site administration, and product transportation to Grande-Anse calculated on an SC5.5 basis. They are non-IFRS financial measures, and when expressed per tonne, non-IFRS ratios. Refer to the “Non-IFRS and other financial measures” section of this press release for further information on these measures. |
|
4 All-in sustaining costs (“AISC”) includes mining, processing, site administration and product transportation costs to Grande-Anse and sustaining capital over the LOM per unit of concentrate produced during the LOM. It is a non-IFRS measure, and when expressed per tonne, a non-IFRS ratio. Refer to the “Non-IFRS and other financial measures” section of this press release for further information on these measures. |
Management Comment
Ken Brinsden, PMET Resources CEO and President, comments: “The CV5 Lithium-only Feasibility Study is a critical path item which defines the full scope and documentation necessary to formally commence and underpin the final mine authorisation process. In addition, it will facilitate our continued engagement with the government, community and industry downstream, for what is now clearly a globally significant Project. The FS encompasses a full scope to develop up to 5.1 Mtpa in ore processing capacity, matched to the upcoming ESIA submissions, that will frame approvals for the entire Project and importantly allow the Company to maintain its development timeline, while still allowing flexibility for expected ongoing optimisation that will occur during the detailed engineering phase.
Our large scale and long-life Project is ideally suited to support the emerging American, European, and Asian lithium raw materials supply chains. There are very few projects of this size & scale, quality, and low production cost that can assist in underwriting the expected capital investment supporting new supply chains and demand growth in western markets. Add to that the benefit of the other critical minerals in the Shaakichiuwaanaan resource that are expected to add further value to the Project, and you have a compelling proposition for future development.
“Further, it is widely anticipated that the overall market supply-demand balance tightens over the coming years, providing a potentially improved backdrop for spodumene pricing and a future Project FID at the appropriate scale”, added Mr. Brinsden.
PMET Resources Inc. (the “Company” or “PMET”) (TSX: PMET) (ASX: PMT) (OTCQX: PMETF) (FSE: R9GA) is pleased to announce the results of its lithium-only CV5 Feasibility Study (“FS”) at the Company’s wholly owned Shaakichiuwaanaan Property (the “Property” or “Project”) located in the Eeyou Istchee James Bay region of Quebec, Canada.
The lithium-only Feasibility Study reaffirms the scenario presented in the Company’s 2024 Preliminary Economic Assessment (“PEA”), whereby the cornerstone CV5 Spodumene Pegmatite is developed via a hybrid model combining both open pit and underground mining methods. This scenario was confirmed to provide a solid base upon which to define the scope for approvals sought under the Company’s Environmental and Social Impact Assessment (“ESIA”) that will form the basis for final mine authorisation. With the FS being a mandated component of the ESIA, the Company will seek approvals for a broad scope to develop up to 5.1 Mtpa in processing capacity and have maximum optionality and flexibility over time to unlock the potential of the Shaakichiuwaanaan Project to position it as a leading lithium raw materials supplier to North American, European, and Asian markets.
The FS is based on a Mineral Reserve derived from the CV5 Pegmatite’s Indicated Mineral Resource component, part of the current Shaakichiuwaanaan Consolidated Mineral Resource Estimate (“MRE”), which is the largest known lithium pegmatite MRE in the Americas and one of the top 10 largest globally (see news release dated July 20, 2025).
Although no final investment decision (“FID”) has been reached for the Shaakichiuwaanaan Project, the Feasibility Study reaffirms the potential for the CV5 Pegmatite to position the Company as a globally significant spodumene concentrate producer – potentially the 4th largest globally.
Following submission of the ESIA, and while awaiting the final mine and environmental approvals, the Company expects to further optimize the Project via various initiatives. These include (but are not limited to):
- Further refinement of Project phasing with a view to develop incrementally and optimize capital outlays;
- De-risk Project execution by pursuing an advanced exploration bulk sample program targeting the underground ore body, with emphasis on better geological understanding of the high-grade Nova Zone and to test product specification and quality at scale;
- Advance metallurgical work to support the development of a tantalum “bolt-on” recovery circuit at CV5 that could contribute meaningful co-products and further enhance the economics of the Project;
- Advance geological and metallurgical understanding of the caesium opportunity (at both CV13 and CV5) and how to integrate with the overall Project.
The Company expects that these opportunities (and potentially others), as they are assessed and mature over time, will be instrumental in realizing the Project’s full potential.
This announcement has been prepared in accordance with the JORC Code (2012) and the ASX Listing Rules. A technical report prepared in accordance with National Instrument 43-101 Standards of Disclosure for Mineral Projects (“NI 43-101”), detailing the FS and the MRE, will be filed on SEDAR+ within 45 days of this announcement.
Unless otherwise indicated, all references to “$” or “CA$” in this release are to Canadian dollars and references to “US$” in this release are to US dollars. A foreign exchange conversation rate of 1.34 CA$/US$ has been used over the life-of-mine (“LOM”).
Feasibility Summary
The lithium-only FS for Shaakichiuwaanaan’s CV5 Pegmatite is a mandated requirement to formally commence the Company’s final mine authorisation process. It confirms the Project’s technical and economic viability while providing a broad project scope for the Company’s ESIA submissions. Together, the FS and ESIAs (Federal and Provincial levels) will be matched to the full-scale scope for a mining and processing operation of up to 5.1 Mtpa and will be filed in tandem to advance the final mine authorisation process in Quebec, a critical step in maintaining the Company’s development timeline and positioning Shaakichiuwaanaan as one of the next major lithium operations in North America.
PMET Resources engaged external consultant G Mining Services Inc. as lead consultant, with contributions from Primero Group Americas Inc. (Primero), AtkinsRéalis Group Inc., BBA Inc., Paterson & Cooke Canada Inc. (Paterson & Cooke), Vision Geochemistry Ltd., Alius Mine Consulting, WSP Global Inc., Mailloux Hydrogeologie and GCM Expert, to prepare an independent Feasibility Study and Technical Report for the CV5 Pegmatite (lithium-only) at the Shaakichiuwaanaan Project.
The FS confirms that the CV5 Pegmatite, with a nameplate design production rate of approximately 800,000 tonnes per annum of SC5.5 spodumene concentrate, has the potential to position PMET among the top four spodumene concentrate producers globally. With planned ore processing capacity of up to 5.1 Mtpa and production spanning approximately 20 years, the Project reaffirms its global standing as a large-scale, long-life lithium pegmatite operation.
Shaakichiuwaanaan also maintains its competitive cost position, supported by projected AISC2 (SC5.5, DAP Grande-Anse as POL basis) of ~$800/t (~US$597/t), consistent with the Company’s PEA. This cost profile underscores the Project’s overall resilience to challenging market conditions and to what the Company believes to be conservative long-term pricing assumptions, enhancing the Project’s ability to deliver substantial upside from improved pricing and stronger market conditions.
The FS delivers an after-tax NPV8% of ~$1,594M (~US$1,190M) at a long-term spodumene concentrate price of US$1,221/t (SC5.5 basis). While reflecting higher capital intensity than outlined in the PEA, total development capital of ~$1,978M (or ~$1,510M, net of anticipated pre-production credit, CTM-ITC and TCRR) is consistent with the overall scale of the Project and prudently accounts for seasonal and construction realities in Northern Québec. The FS estimate is inclusive of an 11% Project contingency.
Importantly, the FS confirms that Shaakichiuwaanaan is both technically feasible and economically viable, and positions the Project to become a cornerstone supplier to the North American, European, and Asian EV supply chains. The combination of scale, longevity, and cost competitiveness, together with the ability to supply a coarse, high quality SC5.5 spodumene concentrate, provides a strong platform for future growth.
The Company will now advance to the next stage of development with detailed engineering, which will build on the FS to define an optimised and scalable development pathway aimed at maximising long-term value. This work will evaluate optimisation initiatives such as staging of capital, design refinements and operational efficiencies, while also assessing opportunities to capture incremental value through tantalum recovery and the recent high-grade caesium discovery at CV13.
To support this optimisation process and further de-risk the Project, the Company is preparing to advance its CV5 exploration program in the form of an underground bulk sample, which will provide data to validate key design assumptions, test product specification and quality at scale, and confirm mine plan enhancements.
In parallel, the completion of the FS positions the Company to now advance discussions with customers, strategic investors and government stakeholders, reflecting the Shaakichiuwaanaan Project’s importance to develop a robust western-facing battery supply chain.
The FID (targeted for H2 2027) will take into account detailed engineering and optimised outcomes, prevailing market conditions, and the Company’s commercial relationships and customer requirements across the battery supply chain.
Feasibility Study Outcomes
The Project is expected to yield an annual production rate of up to ~800,000 tpa of spodumene concentrate (SC5.5 basis). Based on this production rate, over the mine life, the Project is expected to generate an estimated after-tax NPV8% of ~ $1,594 billion (~US$1.190 billion) and after-tax IRR of ~18.1% using a long-term spodumene concentrate price of US$1.221/t (SC5.5 basis).
This spodumene concentrate price is derived from a basket of reference sources including Benchmark Intelligence’s long-term market analysis, consensus forecasts from leading financial institutions, and recent NI 43-101 technical report disclosures. These references indicate that spodumene concentrate prices for SC5.5 generally cluster in a range of US$1,100–1,350/t. Therefore, a price assumption within this range is considered to fairly represent foreseeable longer-term market conditions applicable to the Project development scenario within the context of current and future market expectations.
Table 1 : Summary of Estimated Project Economics
|
Financial Results |
Unit |
CA$ |
US$ |
|
Long term price assumption (5.5% Li2O) |
$/t |
1,636 |
1,221 |
|
Pre-Tax NPV0% |
M$ |
8,358 |
6,237 |
|
Pre-Tax NPV8% |
M$ |
2,514 |
1,876 |
|
After-Tax NPV0% |
M$ |
5,418 |
4,043 |
|
After-Tax NPV8% |
M$ |
1,594 |
1,190 |
|
Pre-Tax IRR |
% |
19.87 % |
|
|
After-Tax IRR |
% |
18.06 % |
|
|
Pre-Tax Payback Period |
year |
4.9 |
|
|
After-Tax Payback Period |
year |
4.7 |
|
Table 2 : Estimated Production Metrics
|
Key Metrics |
Unit |
Value |
|
Open Pit, Phase 1 Construction and Ramp Up Phase (incl. detailed engineering & procurement) |
year |
3.4 |
|
Open Pit, Phase 1 Construction and Ramp Up Phase (from breaking ground) |
year |
2.5 |
|
Underground, Phase 2 Expansion Construction and Ramp Up Phase |
year |
3.6 |
|
Life of Mine (LOM) |
year |
19 |
|
Open Pit |
||
|
Ore Mined |
Mt |
49.2 |
|
Waste Mined (including pre-stripping) |
Mt |
167.5 |
|
Total Tonnes Mined |
Mt |
216.7 |
|
LOM Open Pit Strip Ratio (waste tonnes: ore tonnes) |
w:o |
3.4:1 |
|
Underground |
||
|
Ore Mined |
Mt |
35.1 |
|
Waste Mined |
Mt |
5.2 |
|
Total Tonnes Mined |
Mt |
40.3 |
|
Total |
||
|
Total Mineral Reserve (Open Pit + Underground) mined and processed |
Mt |
84.3 |
|
Nominal Process Plant Feed Rate |
Mtpa |
5.1 |
|
Average Process Plant Feed Rate |
Mtpa |
4.4 |
|
Average Li2O recovery |
% |
68.9 |
|
Average Feed Grade |
% |
1.26 |
|
LOM Spodumene Concentrate |
Mt |
13.3 |
|
Spodumene Concentrate Grade |
% |
5.5 |
|
Nominal Spodumene Concentrate Production Rate |
ktpa |
801.6 |
|
LOM Average Spodumene Concentrate Production Rate |
ktpa |
693.8 |
Capital Expenditures
The development strategy for the Project outlined in the FS employs a similar approach as the PEA, i.e. a hybrid mining model combining open pit and underground extraction methods. The open pit operation is developed first, with Phase 1 providing an initial production capacity of ~400,000 tpa spodumene concentrate. The underground mine comes online second as Phase 2 and provides an additional production capacity of ~400,000 tpa spodumene concentrate, resulting in ~800,000 tpa nameplate capacity for the Project. Total development capital of ~$1,978M (or $1,510M, net of anticipated pre-production credit and CTM-ITC and TCRR tax credits) will underpin the entire Project, delivering 5.1 Mtpa processing capacity and up to ~800,000 tpa of spodumene concentrate capacity, positioning Shaakichiuwaanaan amongst the largest lithium pegmatite projects globally.
Initial Capital Costs include all construction and pre-production costs up to the date of commercial production, including some pre-investment into the Phase 2 underground mine as well as early engineering and procurement expenses incurred in 2027 prior to FID. Expansion Capital is all construction costs to develop the Phase 2 (underground and the associated additional processing facility) incurred post commercial production.
Table 3 : Summary of Estimated Capital Expenditures
|
Capital Expenditure |
Phase 1 OP |
Phase 2 UG |
Total Initial (M$) |
Phase 2 UG |
Total Devel. Capital Cost (M$) |
LOM (M$) |
Total (M$) |
|
100 – Infrastructure |
124.9 |
– |
124.9 |
24.8 |
149.7 |
30.8 |
180.5 |
|
200 – Power and Electrical |
173.8 |
– |
173.8 |
46.2 |
220.0 |
25.0 |
245.1 |
|
300 – Water Management |
128.2 |
– |
128.2 |
18.7 |
146.9 |
100.5 |
247.3 |
|
400 – Surface Operations |
18.6 |
– |
18.6 |
– |
18.6 |
11.9 |
30.5 |
|
500 – Mining |
120.0 |
99.1 |
219.1 |
36.4 |
255.5 |
550.5 |
806.0 |
|
600 – Process Plant |
217.3 |
20.1 |
237.4 |
167.0 |
404.4 |
– |
404.4 |
|
700 – Construction Indirects |
262.8 |
0.1 |
262.9 |
123.8 |
386.7 |
– |
386.7 |
|
800 – General Services / Owner’s Cost |
99.8 |
4.7 |
104.5 |
13.4 |
117.9 |
31.6 |
149.6 |
|
900 – Pre-production, Start-up, Comm. |
73.3 |
9.3 |
82.6 |
1.5 |
84.1 |
186.1 |
270.2 |
|
Total Initial Capital Expenditures (Excl. Contingency) |
1,218.7 |
133.3 |
1,352.0 |
431.8 |
1,783.8 |
936.4 |
2,720.3 |
|
990 – Contingency |
130.7 |
15.0 |
145.7 |
48.7 |
194.4 |
– |
194.4 |
|
Total Initial Capital Expenditures |
1,349.4 |
148.3 |
1,497.7 |
480.5 |
1978.2 |
936.4 |
2,914.7 |
|
Less: Pre-Prod1. Credit net of TC/RC & Royalties |
(101.7) |
– |
(101.7) |
– |
(101.7) |
– |
(101.7) |
|
Total Initial Capex Net of Pre-Production Credit |
1,247.7 |
148.3 |
1,396.0 |
480.5 |
1,876.5 |
936.4 |
2,813.0 |
|
Less: CTM-ITC Tax Credit |
(210.1) |
– |
(210.1) |
(113.2) |
(323.3) |
(36.5) |
(359.8) |
|
Less: TCRR Tax Credit |
(29.0) |
(14.3) |
(43.3) |
– |
(43.3) |
(13.8) |
(57.1) |
|
Total Initial Capex Net of Pre-Prod & Tax Credit |
1,008.6 |
134.0 |
1,142.6 |
367.3 |
1,509.9 |
886.1 |
2,396.0 |
|
100: Infrastructure includes site roads, bridges, truck shop, mine dry and offices, administrative building, camp facilities as well as the fuel and explosives storage and infrastructure earthworks. 200: Power and Electrical includes the main electrical powerline and substations as well as secondary power generation and power distribution at site. 300: Water Management relates to all infrastructure required to collect, manage and treat fresh water, potable water, process water contact and non-contact water. 400: Surface operations relates to construction, process plant and G&A mobile equipment. 500: Mining includes haul roads, open pit equipment purchase, pit surface preparation and some underground infrastructure (ventilation and compressors). 600: Process plant includes capital expenditures for the first production train with a capacity of 2.5 Mtpa and certain early works from the second production train with an additional capacity of 2.5 Mtpa. 700: Construction Indirects include project management and logistics, temporary construction infrastructure and equipment, energy and engineering. 800: General Services / Owner’s costs include general and administrative costs, security, IT, owner’s costs, logistics, taxes and insurances as well as camp operations costs, health & safety and environment services. 900: Pre-Production costs relate to operating costs incurred in processing and mining prior to achieving commercial production. 990: An overall contingency has been applied to all direct and indirect costs based on quality and engineering level of inputs. |
|
1. Pre-Production c redits relate to spodumene concentrate revenues expected to be realized during the ramp-up period before reaching commercial production. |
Operating Costs
Operating costs have been derived from first principles using supplier quotations whenever available and/or using available benchmarks, adjusted for inflation. All operating costs assume owner-run operations, except for overburden removal for the open pit and for years 1-2 of the underground development, that are assumed to be performed by a contractor.
The estimated cash operating cost5 at site is $511.9/t (US$382/t), to which transportation costs of $217.2/t (US$162.1/t) (inclusive of trucking to Matagami and train to Grande-Anse port) are added, for a total cash operating cost (DAP Grande-Anse as POL)6 of $729.1/t (US$544.1/t) of spodumene concentrate. LOM Sustaining Capital Costs are expected to average $70.7/t (US$52.7/t), yielding an all-in sustaining cost7 of $799.8/t, or US$596.8/t of spodumene concentrate.
Table 4: Estimated Cash Operating Costs per Tonne of Concentrate
(SC5.5 – DAP Grande-Anse as POL basis)
|
Financial Results |
CA$/t |
US$/t |
|
Mining |
320.1 |
238.9 |
|
Processing |
91.2 |
68.0 |
|
Site Administration |
100.7 |
75.1 |
|
Cash Operating Cost at Site5 |
511.9 |
382.0 |
|
Transportation cost |
217.2 |
162.1 |
|
Total Cash Operating Cost (DAP Grande-Anse as POL)6 |
729.1 |
544.1 |
|
Sustaining Capital |
70.7 |
52.7 |
|
All-In Sustaining Cost – (DAP Grande-Anse as POL)7 |
799.8 |
596.8 |
Revenue and Market Pricing Assumption
Price forecasts in the market are generally presented on a 6.0% Li₂O spodumene concentrate (“SC6”) basis. For the purpose of this FS, the Company’s pricing assumption has been calibrated to SC5.5 by adjusting for targeted lithium content on a pro rata basis. Consistent with the PEA scenario, the assumed pricing reflects pricing for FOB Australia terms as a comparable price for the Company’s product excluding shipping costs.
In preparing this FS, PMET has followed the Canadian Institute of Mining (CIM) disclosure guidelines, which require long-term price assumptions benchmarked against independent consensus forecasts and peer technical reports. This ensures that the pricing assumptions adopted are transparent, defensible and robust.
On this basis, the FS adopts a long-term spodumene price assumption of US$1,221 per tonne (SC5.5 basis). This figure is derived from a basket of sources including Benchmark Intelligence’s long-term market analysis, consensus forecasts from leading financial institutions, and recent NI 43-101 technical report disclosures. These references indicate that spodumene concentrate prices for SC5.5 generally cluster in the US$1,100–1,350/t range. Therefore, a price assumption within this range is considered to fairly represent foreseeable longer-run market conditions applicable to the Project development scenario, as compared to the recent spot price of US$830/t (SC6, FOB Australia basis – September 19, 2025).
While EVs remain the primary driver of lithium demand, the rapid expansion of battery energy storage systems (BESS) has become an increasingly material factor. Global BESS installations grew more than 60% year-on-year in 2024 and reached 107 GWh in the first seven months of 2025, representing a 38% increase over the same period in 2024. This growth trajectory highlights BESS as a structural new source of lithium demand.
On the supply side, achieving the growth required to meet projected demand will be highly challenging. A significant portion of the future supply pipeline is expected to come from projects that are either not yet in production, in care and maintenance, or at early development stages. These categories of projects carry elevated execution and financing risks, and historically many have faced delays or failed to progress as planned. As a result, there is considerable uncertainty as to whether the necessary supply capacity will be delivered on the timelines assumed in market forecasts. Benchmark Intelligence projects that, despite the sizeable development pipeline, structural supply deficits are expected to emerge from 2030 onwards, with shortfalls of approximately 290,000 tonnes LCE by 2035 and nearly 600,000 tonnes LCE on average between 2035 and 2040.
Taken together, accelerating BESS demand and the uncertainty of future supply additions are expected to place further upward pressure on long-term spodumene pricing.
The Company has an offtake binding term sheet for 100,000 tonnes (SC5.5) per year for a period of 10 years with PowerCo (see news release dated December 18, 2024), with pricing largely linked with reported market price references. Based on ongoing engagement with industry, the Company views the balance of its production (~700,000 tonnes per year at full production) being readily placed to customers consistent with the Project development and expansion schedule.
These factors, together with the increasing focus in Western markets on establishing resilient and sustainable supply chains for battery materials supports the decision to adopt a long-term spodumene price assumption of US$1,221 (SC5.5) per tonne in the FS. The NPV sensitivity analysis included in this release (Figure 1) illustrates the impact of higher (as well as lower) spodumene prices on Project economics, demonstrating that while the FS base case is grounded in prudent assumptions, stronger pricing outcomes have the potential to materially enhance the Project’s valuation.
|
______________________ |
|
5 Cash operating cost at site includes mining, processing, and site administration, it is a non-IFRS measure, and when expressed per tonne, a non-IFRS ratio. Refer to the “Non-IFRS and other financial measures” section of this press release for further information on these measures. |
|
6 Total cash operating cost (DAP Grande-Anse as POL) includes mining, processing, site administration, and product transportation to Grande-Anse. It is a non-IFRS measure, and when expressed per tonne, a non-IFRS ratio. Refer to the “Non-IFRS and other financial measures” section of this press release for further information on these measures. |
|
7 All-in sustaining costs (“AISC”) includes mining, processing, site administration, and product transportation costs to Grande-Anse and sustaining capital over the LOM per unit of concentrate produced during the LOM.. It is a non-IFRS measure, and when expressed per tonne, a non-IFRS ratio. Refer to the “Non-IFRS and other financial measures” section of this press release for further information on these measures. |
Sensitivity Analysis
A sensitivity analysis was conducted on the base case post-tax NPV8% of the Shaakichiuwaanaan Project. The analysis shows that the Project is most sensitive to revenue factors around the Project including lithium grade (%Li2O), followed by spodumene concentrate price, and exchange rate.
Current market conditions (as defined by a recent spot price of US$830/t SC6, FOB Australia basis – September 19, 2025) are not representative of long-term market price forecasts from independent reporting agencies (please see Revenue and Market Price Assumption section above). In any case, the project sensitivity analysis (Figure 1) demonstrates the relative economic resilience of the project to lower than forecast price outcomes.
Funding & Strategic Engagement
Since completion of the Preliminary Economic Assessment (PEA), the Company has been evaluating a range of potential funding solutions designed to deliver the most cost-effective and value-enhancing package(s) for both the Company and its shareholders. This work continues to progress alongside the FS and ESIA development process and will continue as the Company moves through project optimization and permitting. Potential funding solutions under consideration include an appropriate combination of strategic, debt and listed equity, and government programs, integrated with potential downstream collaboration opportunities to further enhance project value.
The scale, quality, and strategic positioning of the Project have already enabled PMET to attract globally recognized partners. Volkswagen AG, through its financing subsidiary, invested approximately C$69 million at a 65% premium to the share price at the time, reflecting strong confidence in the Project’s fundamentals and its alignment with Volkswagen’s global battery and EV ambitions. The partnership also provides Volkswagen with a right to negotiate to be a cornerstone investor for Project funding at FID in return for additional offtake (on terms to be mutually agreed). The structure of this strategic investment demonstrates PMET’s ability to attract high-quality partners and value-accretive capital.
Discussions are also ongoing with several industry participants and strategic groups interested in further long-term supply arrangements, reflecting growing global efforts to establish diversified, transparent, resilient supply chains for lithium and other critical minerals.
PMET continues to build strong engagement with governmental and institutional stakeholders, including both Canadian and international export credit agencies, alongside tier-1 commercial financiers and equity funding groups. These discussions are progressing in support of a targeted project financing package aligned with an FID by the end of FY2027.
Furthermore, the Governments of Canada and Québec continue to demonstrate sustained commitment to advancing the critical minerals sector. The Company believes it could potentially have access to tailored financial programs and incentives designed to accelerate the development of key battery supply chain assets, such as Shaakichiuwaanaan. PMET’s recent participation in a ministerial trade and investment mission organized by the Ministère des Ressources Naturelles et des Forêts and Investissement Québec — in collaboration with KOMIR and the Japan Bank for International Cooperation — underscores the Project’s growing international visibility and the Company’s ongoing dialogue with prospective partners across the lithium, tantalum, and caesium value chains.
Taken together, these relationships and initiatives provide a strong foundation for PMET’s future funding strategy, positioning the Company to advance toward FID with credible partners, robust institutional support, and a competitive project ready to anchor new supply chains across North America, Europe, and Asia. Although a Final Investment Decision (FID) is not required at this time, these ongoing discussions are focused on establishing the commercial and financial framework to support a development-ready project.
Mineral Resource Estimate
The Shaakichiuwaanaan Consolidated Mineral Resource Estimate (MRE), which includes both the CV5 and CV13 pegmatites, has been completed in accordance with NI 43-101, and CIM Definition Standards for Mineral Resources and Reserves reporting guidelines and is presented in Table 5. As the Company is dual listed on the ASX in Australia, the QP also considered the definitions of JORC 2012. The Company has reported the Consolidated MRE (effective as of June 20, 2025) to ASX in accordance with the JORC Code 2012 (see news release dated July 20, 2025).
Table 5 : Shaakichiuwaanaan Consolidated Mineral Resource Estimate
|
Pegmatite |
Classification |
Tonnes |
Li2O |
Cs2O |
Ta2O5 |
Ga |
Contained |
|
Mt |
% |
% |
ppm |
ppm |
|||
|
CV5 & CV13 |
Indicated |
108.0 |
1.40 |
0.11 |
166 |
66 |
3.75 |
|
Inferred |
33.4 |
1.33 |
0.21 |
155 |
65 |
1.09 |
|
1. |
Mineral Resources were prepared in accordance with NI 43-101 – Standards for Disclosure of Mineral Projects and the CIM Definition Standards (2014). Mineral Resources that are not Mineral Reserves do not have demonstrated economic viability. This estimate of Mineral Resources may be materially affected by environmental, permitting, legal, title, taxation, sociopolitical, marketing, economic, or other relevant issues. |
|
2. |
The independent Competent Person (CP), as defined under JORC, and Qualified Person (QP), as defined by NI 43‑101 for this resource estimate is Todd McCracken, P.Geo., Director – Mining & Geology – Central Canada, BBA Inc. The Effective Date of the estimate is June 20, 2025 (through drill hole CV24-787). |
|
3. |
Estimation was completed using a combination of inverse distance squared (ID2) and ordinary kriging (OK) for CV5 and inverse distance squared (ID2) for CV13 in Leapfrog Edge software with dynamic anisotropy search ellipse on specific domains. |
|
4. |
Drill hole composites at 1 m in length. Block size is 10 m x 5 m x 5 m with sub-blocking. |
|
5. |
Both underground and open-pit conceptual mining shapes were applied as constraints to the Consolidated MRE to demonstrate reasonable prospects for eventual economic extraction. Cut-off grades for open-pit constrained resources are 0.40% Li2O for both CV5 and CV13, and for underground constrained resources are 0.60% Li2O for CV5 and 0.70% Li2O for CV13. Open-pit and underground Mineral Resource constraints are based on a long-term average spodumene concentrate price of US$1,500/tonne (6% basis FOB Bécancour) and an exchange rate of 0.70 USD/CAD. |
|
6. |
Mineral Resources for the Rigel and Vega zones are hosted within the CV13 Pegmatite’s open-pit conceptual mining shape and, therefore, are included within the Consolidated MRE for CV5 and CV13 pegmatites. The Rigel and Vega zones were interpreted using a 0.50% Cs2O grade constraint based on mineral processing analogues and mineralogical analysis supporting pollucite as the predominant Cs-bearing mineral present. |
|
7. |
Rounding may result in apparent summation differences between tonnes, grade, and contained metal content. |
|
8. |
Tonnage and grade measurements are in metric units. |
|
9. |
Conversion factors used: Li2O = Li x 2. 153; LCE (i.e., Li2CO3) = Li2O x 2.473, Ta2O5 = Ta x 1.221, Cs2O = Cs x 1.0602 |
|
10. |
Densities for pegmatite blocks (both CV5 & CV13) were estimated using a linear regression function (SG = 0.0674x (Li2O% + 0.81 x B2O3%) + 2.6202) derived from the specific gravity (“SG”) field measurements and Li2O grade. Non-pegmatite blocks were assigned a fixed SG based on the field measurement median value of their respective lithology. |
|
11. |
The Mineral Resources are inclusive of the Mineral Reserves. |
All reported Mineral Resources have been constrained by conceptual open pit and underground mineable shapes to demonstrate reasonable prospects for eventual economic extraction (“RPEEE”). The cut-off grade is variable depending on the mining method and pegmatite (0.40% Li2O open-pit, 0.60% Li2O underground at CV5, and 0.70% Li2O underground at CV13). All other elements reported (Cs₂O, Ta₂O₅, and Ga) are considered to have RPEEE when mined and processed concurrently with the lithium resource. The Effective Date of the MRE is June 20, 2025. Mineral Resources are not Mineral Reserves as they do not have demonstrated economic viability.
The FS presented has been completed for lithium only on the CV5 Pegmatite’s Mineral Resource component (of the Consolidated MRE), which includes 101.8 Mt at 1.38% Li2O Indicated and 13.9 Mt at 1.21% Li2O Inferred.
The CV5 Pegmatite is a Li-Cs-Ta (LCT) pegmatite situated central to the Property within the Guyer Greenstone Belt, considered part of the larger La Grande River Greenstone Belt, and intrudes predominantly amphibolite, metasediment, and lesser ultramafic rock types. The principal lithium mineral is spodumene which is present typically as decimetre to metre scale crystals.
The CV5 Pegmatite, including the principal dyke, is modelled to extend continuously over a lateral distance of at least 4.6 km and remains open along strike at both ends and to depth along a large portion of its length (Figure 2). The principal dyke ranges from <10 m to more than 125 m in true width, and may pinch and swell aggressively along strike, as well as up and down dip. It is primarily the thickest at near-surface to moderate depths (<225 m), forming a relatively bulbous, elongated shape, which may flare to surface and to depth variably along its length. The principal dyke also hosts the high-grade Nova Zone, which has been traced over a strike length of at least 1.1 km and includes multiple drill intersections ranging from 2 m to 25 m (core length) at >5% Li2O, within a significantly wider mineralized zone of >2% Li2O.
Mineral Reserve Estimate
The mine design and Mineral Reserve estimate were completed on the CV5 Pegmatite to a level appropriate for feasibility studies. The Mineral Reserves were estimated in accordance with the CIM Estimation of Mineral Resources & Mineral Reserves Best Practice Guidelines (November 29, 2019) and CIM Definition Standards for Mineral Resources and Reserves (May 10, 2014) and also comply with the JORC Code 2012.
In line with these standards, the Mineral Reserves for the CV5 Pegmatite are based solely on Indicated Mineral Resources, and for lithium only. Any Inferred Resources that fall within the mine design envelope have been treated as waste and assigned a grade of 0% Li2O for the purposes of mine planning and economic evaluation.
To evaluate the potentially economical portion of the Mineral Resource Estimate, separate break-even cut-off grades were calculated for the open pit and the underground components. The calculation used operating costs reflecting current labour and fuel price, inclusive of mining, processing, G&A, concentrate transport, and royalties. The metallurgical recovery assumption followed a grade/recovery curve determined via extensive testing undertaken by SGS Canada. The cut-off grade calculation also takes into account dilution and mining recovery assumptions. The resulting cut-off grades used for the open pit and the underground Mineral Reserves are 0.4% and 0.7% Li2O respectively.
A zone-by-zone approach was applied to validate the economic viability of each area of the deposit by integrating zone-specific sustaining capital costs into the economic analysis for the underground Reserve, whereby stope clusters that did not support development costs to access them, were not converted to Reserves. Underground stopes located within the crown pillar were not converted to Reserves.
A maiden Mineral Reserve for the Shaakichiuwaanaan Project (lithium-only CV5) has been estimated at 84.3 Mt at 1.26% Li2O Probable, for 2.62 Mt of contained lithium carbonate equivalent (“LCE”), and is presented in Table 6.
No material risks have been identified at this stage of Project development with respect to social or governmental approvals, therefore no additional assumptions have been applied to the Mineral Reserve Estimate for the purposes of these factors.
It is the opinion of the Qualified/Competent Person that the Mineral Reserves estimate is supported by appropriate design, scheduling and costing work reported to a feasibility study level of detail. Sufficient modifying factors and economic considerations have been applied to the Indicated Mineral Resource to declare the Probable Mineral Reserve. As such, Mineral Reserves are reported commensurate with the Probable classification.
Sections 1 to 4 of the JORC Code Table 1 Report is included in Appendix 1 in accordance with ASX Listing Rule 5.9.
Table 6 : Shaakichiuwaanaan Mineral Reserve (CV5)
|
Area |
Classification |
Tonnes |
Grade |
Contained Li2O |
Contained Li |
Contained LCE |
|
Open Pit |
Proven |
– |
– |
– |
– |
– |
|
Probable |
49.2 |
1.12 |
0.55 |
0.26 |
1.36 |
|
|
Underground |
Proven |
– |
– |
– |
– |
– |
|
Probable |
35.1 |
1.45 |
0.51 |
0.24 |
1.26 |
|
|
TOTAL |
Proven |
– |
– |
– |
– |
– |
|
Probable |
84.3 |
1.26 |
1.06 |
0.49 |
2.62 |
|
1. |
The Mineral Reserves were estimated using the CIM Estimation of Mineral Resources & Mineral Reserves Best Practice Guidelines (November 29 ,2019) and CIM Definition Standards for Mineral Resources and Reserves (May 10, 2014). |
|
2. |
The mine design and Mineral Reserve estimate have been completed to a level appropriate for feasibility studies. Mineral Reserves are based on the Indicated Mineral Resources only. The Inferred Mineral Resources contained within the mine design are not included and classified as waste. |
|
3. |
Mineral Reserves are estimated using a long-term lithium price of USD 1,303/t of spodumene concentrate at 5.5% Li2O and an exchange rate CAN/USD of 1.32. |
|
4. |
The Qualified Person for the estimate is Carl Michaud, P.Eng., MBA. The estimate has an Effective Date of September 11, 2025. |
|
5. |
The Mineral Reserves for open pit are estimated using a cut-off grade of 0.40% Li2O. Open pit marginal material containing grade above 0.37% Li2O is also included within this statement. Mineral Reserves for underground stoping are estimated using a cut-off grade of 0.70%. Underground development tonnages containing material above 0.37% Li2O are also included in the statement. |
|
6. |
The following mill recovery equation was used in the cut-off grade recovery: |
|
7. |
The open pit strip ratio is 3.40 and dilution factor is 2.0% based on the smallest mining unit (SMU). The open pit mine mining recovery is 97%. |
|
8. |
The underground mine average external dilution factor is 12.7% including 3.9% for backfill dilution and 8.8% for ELOS dilution. |
|
9. |
For the underground Mineral Reserves, a minimum mining width of 5 m was applied with a mining recovery of 90% for all stopes, while 100% extraction was assumed for all development mining. |
|
10. |
Contained lithium oxide (Li2O), lithium (Li), and lithium carbonate equivalent (LCE) are reported without accounting for metallurgical recovery. |
|
11. |
Total may not sum due to rounding. |
Operations
The Shaakichiuwaanaan Property is located in the Eeyou Istchee James Bay region of Québec, Canada, approximately 220 km east of Radisson, Québec, and 240 km north-northeast of Nemaska, Québec. The Property consists of two (2) primary claim groups, one straddling KM-270 of the Trans-Taiga Road, and the second with its northern border located directly south of KM-270, approximately 5.8 km from the Trans-Taiga Road and powerline infrastructure corridor (Figure 3).
The La Grande 4 (“LG-4”) hydroelectric dam complex is located approximately 30 km north-northeast of the Property. The CV5 Spodumene Pegmatite is located central to the Property, approximately 13 km south of KM-270 on the Trans-Taiga Road, 14 km south of the powerline, and 50 km southwest of the LG-4 dam complex.
The Property is situated on Category III Land within the Eeyou Istchee Cree Territory (Cree Nation of Chisasibi, and Cree Nation of Mistissini), as defined under the James Bay and Northern Québec Agreement (“JBNQA”). The Eeyou Istchee James Bay Regional Government is the designated municipality for the region including the Property.
Mining Summary
The CV5 Pegmatite deposit consists of a large principal dyke, flanked by several smaller dykes striking approximately east-west. Planned mining operations will incorporate both conventional open pit (“OP”) mining and mechanized long hole open stoping underground (“UG”) mining methods. The pegmatite dykes dip at approximately 80° northerly and extend over a strike length of approximately 4.6 km with mineralization modelled from surface to a depth of 650 m. A significant portion of the orebody is located under Lake 001, which will require partial dewatering to enable OP operation.
The OP and UG mined tonnes, processing schedule, and concentrate production are based solely on Mineral Reserve and presented in Figure 4, Figure 5, and Figure 6.
1. During the year ending June 2029, overburden mining will take place for four months.
Mining Methods and Assumptions
Open Pit
The OP operation will utilize a fleet of diesel-powered equipment, including drills, hydraulic shovels, and off-highway haul trucks. The Project consists of a two (2) staged single pit, both mined with sub pits. In total, the operations will be executed in six (6) separate sub pits. The OP peak mining rate is 23.0 Mtpa over a LOM of 19 years including the pre-production period. A total of 49.2 Mt at 1.12% Li2O of ore will come from the open pit. A total of 216.7 Mt of material, including ore, waste rock, and overburden, will be moved during the life-of-mine, resulting in an average stripping ratio of 3.4.
The primary loading and hauling fleet will consist of 15 m3 diesel-hydraulic shovels paired with 140 tonne off-highway mining trucks. The OP mining operation will be primarily owner-operated, with contractors responsible for overburden removal and explosives handling. Pre-production mining will extend over approximately 24 months, by providing construction material and removing overburden to establish initial access to the orebody.
A total of 10.5 Mt of waste and 1.5 Mt of ore will be mined during the pre-production and commissioning period. This waste will be used for construction purposes, while the ore will be stockpiled until the process plant commences operation.
A plan view of the OP is presented in Figure 7.
Underground Mine
The UG operation comprises a single ramp accessible through a portal located near the run-of-mine (ROM) pad. The selected mining method is long-hole open stoping (LHOS) with cemented paste backfill (CPB), using both transverse and longitudinal stoping techniques (Figure 8 and Figure 9).
The LOM for the UG mine is expected to be 21 years including construction, development, pre-production, and the full production period. Over this LOM, the UG mine is expected to be at full production for 16 years. A two-year pre-production period is planned to allow sufficient underground development to be completed to sustain full production. The UG mine is expected to achieve an average production rate of 5,475 tpd of ore, with 5,200 tpd from stope production and an average 275 tpd from lateral development. Development of the UG mine includes approximately 96.7 km of lateral and 1.4 km of vertical development to be excavated. A total of 35.1 Mt of ore is expected to be mined at an average diluted lithium oxide grade of 1.45% Li2O. The primary production and development equipment fleet includes 18 t battery electric vehicle (BEV) load-haul-dump (LHD), coupled with 55 tonnes BEV-powered underground mining trucks.
Overburden, Waste Rock and Tailings Storage Facilities
A total of 155 Mt of waste rock, 12 Mt overburden, and 54 Mt tailings will be stored on site, primarily in stockpiles (Figure 10). Stockpile 001 and the in-pit waste rock deposition will contain non-potentially acid-generating/non-metal leaching (Non-PAG/Non-ML) waste rock. Stockpile 002 will store both potentially acid-generating/metal leaching (PAG/ML) waste rock and Non-PAG/ML tailings material. Overburden will be stored in Stockpile 004 and Stockpile 005. Aside overburden, which will be mined using smaller contractor equipment, all waste rock will be hauled to the Stockpiles and dry stacked using 140 t off-highway mining trucks and tracked dozers.
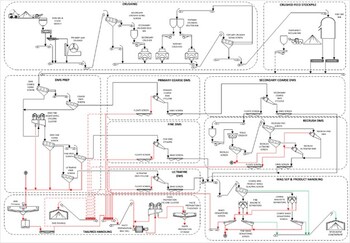
Processing Summary
The mineral processing facility is designed to produce spodumene concentrate from the run-of-mine (ROM – ore mined and delivered to stockpile). The facility will include ROM stockpiling, crushing, beneficiation, dewatering, and load-out areas. Crushing, beneficiation, and dewatering will be performed using two (2) identical parallel process trains that could be operated independently of one another. Each process train will account for half (50%) of the crushing, beneficiation and dewatering capacity.
Each process train will be inside three (3) main buildings: the primary crushing building, the secondary and tertiary crushing building, and the main process plant. The crushed mineralized material will be stored under domes located on a concrete pad. The process trains may have shared or separate buildings.
The mineral processing facility is designed to produce spodumene concentrate at 5.50% lithium oxide grade (% Li2O) (Figure 11). The ROM will be transported by truck either to the crushing area or to the ROM stockpiles. The comminution and beneficiation processes include crushing, dense media separation (DMS), magnetic separation, and dewatering. The facility will also perform thickening, filtration, product load-out and tailings handling.
The concentrator has a recovery that is a function of the feed lithia grade (i.e., % Li2O). The recovery can be estimated with the following function:
Recovery % = 75 % × (1 – e –2(Li2O Feed Grade %) )
Infrastructure
The site infrastructure plan has been outlined to minimize environmental impacts on surrounding water bodies, improve vehicle traffic safety and distances, optimize construction, costs and maximize operational efficiency and flexibility.
The main site infrastructure includes the following:
- Site main access road.
- Open-pit mine.
- Underground mine and portal.
- Surface infrastructure for underground mine as mine ventilation and heating, UG raises to surface.
- Mine laydown area.
- Process plant (crusher and screening, crushed ore silos, DMS concentrators, concentrate and tailings loadouts).
- Paste backfill plant.
- Vehicle maintenance garage.
- Administrative offices, dry rooms, warehouses, laboratory and auxiliary buildings for the concentrator and the mine areas.
- Waste rock and tailings management piles with their associated ditching and basin systems for water management.
- Overburden piles storage with their associated ditching and basin systems.
- Fresh / raw water lake intake and water treatment plants.
- Electrical substation and overhead electrical powerlines.
- Site roads and pads with their associated ditching and culvert, and bridge systems for drainage.
- Aggregate crushing plant area.
- Emulsion plant and explosive storage magazines buildings.
- Laydown area.
- Fuel storage pad and refuelling stations.
- Run-Of-Mine (ROM) pad.
- Water diversion dams and diversion channel for Lake 001.
- Permanent workers camp for construction and operational needs.
- First Nation cultural centre.
- Temporary construction facilities.
Power Supply and Distribution
The site is expected to be powered by Hydro-Québec’s 315 kV overhead transmission system originating from the Tilly substation, located near the LG-4 Hydro-Québec Dam. A dedicated 315 kV interconnection point is expected to be established to provide electrical service to the main Project site.
An off-site 315/120 kV substation, rated at 50 MVA, will be constructed approximately 2 km from the existing 735/315 kV Tilly substation. This facility will step down the transmission voltage and supply 120 kV power to the mine site via a new 54 km 120 kV overhead transmission line. Wherever feasible, the transmission line routing will follow existing roadways to reduce environmental impact and simplify construction logistics.
Power supply to site will form part of the Company’s continued engagement with regulatory authorities. Authority to access power will be subject to continued engagement on the detailed engineering solutions and approval to access power via the Hydro Quebec and Quebec Government application process.
Concentrate Transport
The mine site is located along the Trans-Taiga Highway, approximately 844 km from the Matagami Transshipment Center. This route includes 290 km on the east–west Trans-Taiga Road and 554 km on the north–south Billy Diamond Highway.
For the purpose of the FS, transportation of concentrate was modelled as a contracted service. At nominal plant capacity, daily output totals 2,191 t of concentrate to be hauled. Trucks with a 75 t capacity are assumed (and will require special annual permits from the regulator). Special conditions are also expected during seasonal thaw periods.
These 75 t vehicles will consist of a four-axle tractor and a five-axle bi-train trailer, equipped with a trailer cover and side-discharge system. Accounting for an additional 5% capacity margin, approximately 30 truck trips will be required daily between the mine and Matagami from 2032 to 2048. Operations will run 24 hours a day, 7 days a week, year-round. A fleet of 80 trucks will be maintained to provide a 25% buffer for maintenance, road restrictions and/or environmental disruptions.
From Matagami, the FS scope contemplates transport of spodumene concentrate by train to the maritime terminal at Grande-Anse, La Baie, Québec, for vessel loading. Railcars will be 93 t capacity gondolas, 52′ in length, weighing 31.4 t each (including covers), with a maximum payload of 98,430 kg. The rail corridor’s capacity from Matagami to Grande-Anse is 130 tonnes. Annual shipments will total approximately 8,602 railcars – about 172 railcars per week, assuming a 50-week operational year. The rail distance is 1,075 km, and a full round trip, including loading, CN transport, transit time, and unloading, is estimated at 18 days. To sustain operations, 620 leased railcars will be required at full-scale operations.
Approvals, Social Acceptability, and License to Operate
In February 2025, PMET submitted its Initial Project Description for the Shaakichiuwaanaan lithium-only Project on the CV5 Pegmatite to the Impact Assessment Agency of Canada (IAAC), formally initiating the federal component of the Project’s permitting process. The federal impact assessment is proceeding in parallel with the provincial (Quebec) Environmental and Social Impact Assessment (ESIA) which commenced in 2023.
Both levels of government have issued tailored guidelines for the Project. Over the past three years, the Company has completed environmental baseline data collection programs and community consultations, providing a strong foundation for the ESIA submissions to both federal and provincial regulators. In addition, a copy of the Project Notice has also been sent to the Cree Nation Government, as required under the James Bay and Northern Quebec Agreement (JBNQA). Pre-submission meetings with the Cree Nation, as well as with provincial and federal authorities, have been held to ensure concerns are well addressed. The next step is the official submission to the Provincial Administrator who will forward it to the Evaluating Committee (COMEV) of the JBNQA for review, and copies to the Cree Nation Government and affected Cree community. The review by the Examination Committee (COMEX) will take between 6 to 9 months per submission and a final decision is expected in approximately 18 to 24 months from the initial official submission to the Provincial Administrator. COMEX includes Cree and Quebec representatives. A recommendation is submitted to the Administrator (the Quebec Minister of the Environment) who issues the final decision.
Full closure and reclamation considerations have been included within the FS outcomes.
Key Opportunities
With the FS now completed, the Company is in a position to finalize and file the ESIAs that will support the final mine authorisations for a full project scope with processing facilities of up to 5.1 Mtpa. Concurrently with this process, that is expected to take approximately 18 to 24 months, the Company will start detailed engineering work on the Project, with a view to further optimize the Project schedule and economic outcomes to inform a FID which remains targeted for 2027. This demonstrates the Company’s commitment to optimizing the Project and maximizing shareholder value.
Some of the key opportunities with the potential to further enhance and optimize Project efficiency and sustainability include:
- Project Schedule Optimisation: Streamline Project schedules and further refine the phased approach to optimize capital and operational expenditure.
- Modularization of Construction: Investigate the potential to modularize key infrastructure with a view to further improve Project execution schedule and reduce costs by reducing constraints from seasonality.
- Realize Tantalum Co-Product Benefits: Finalize testwork to support the development of a “bolt-on” tantalum recovery circuit at CV5, which has the potential to generate additional revenue (in the form of a byproduct credit) with expected modest upfront capital investment. This project could also add robustness and market resilience to the Project by exposing it to a second commodity, potentially helping it weather lithium downcycles.
- Further De-Risk CV5 Underground Execution Via a Bulk Sample Program: The Company is considering the development of a 2,300 metres exploration ramp to access the mineralized zone at two distinct elevations (125 metres depth and 215 metres depth) to validate key geological, geotechnical, and hydrogeological assumptions for the Project. Development in the mineralized zone would specifically target the high-grade Nova Zone, and even more specifically high-grade lithium-caesium-tantalum intercepts in order to improve geological understanding.
- Fully Realize the Potential of the Nova Zone: Reviewing processing and access strategy of the Nova Zone could supply higher-grade process plant feed and lower operating costs earlier in the production cycle, which could improve Project economics.
- CV13 and Caesium Co-Product Benefits: Continuing to progress exploration at CV13 for potential inclusion into the LOM production profile (lithium and tantalum), as well as advancing geological and metallurgical understanding of pollucite (caesium) component for its eventual development as a co-product of lithium production.
- Increase Mineral Resources and Conversion to Mineral Reserves: Focus on increasing Mineral Resources and Reserves to extend mine life through further exploration of the Project and surrounding zones like CV13, including its high-grade Vega Zone. Each additional year of plant feed is expected to benefit Project economics and optimize the mine plan.
- Valorizing Lithium in DMS Tailings: The DMS middlings and undersize still contain a meaningful amount of lithium which may be recoverable later in the mine-life through the future addition of a flotation circuit.
Government Tax Incentive/Assistance
The Company, in consultation with its tax advisors, reviewed the Project’s initial capital budget and identified material tax credits and other governmental support programs for which the Project may be eligible.
The CTM-ITC provides up to a 30% refundable tax credit on eligible capital costs for mining companies engaged in critical mineral extraction and processing activities. Based on the review, the Company and its tax advisors estimate that up to $1.2 billion of expected costs associated with the Project may be deemed eligible for the CTM-ITC, leading to a potential refundable investment tax credit of approximately $360M.
The Project also stands to benefit from Québec’s tax holiday for large investment projects, offering substantial tax relief on capital investment. This incentive is expected to enhance the financial attractiveness of the Shaakichiuwaanaan Project and has been incorporated in the tax model. Based on the location of the Project and planned eligible investment expenditures, the new tax holiday could provide income tax savings of $200M over the first 4 years of production.
In addition, the Project should also benefit from Québec’s Tax Credit Relating to Resources (TCRR), which provides a refundable tax credit of up to 45% of the cost of eligible exploration and development expenses for “critical” and “strategic” minerals. A cap of $100 million per five-year period was introduced to limit expenses eligible for the credit. Based on the review, expected costs associated with the Project may be deemed eligible for the TCRR, leading to a potential refundable investment tax credit of $57M. The Project’s potential tax credits and government support are contingent on eligibility requirements and government approval. There is no guarantee the Company will obtain any or all of the above-mentioned government initiatives.
Conclusion
The completion of the FS represents a major milestone for PMET and the Shaakichiuwaanaan Project, confirming its strong technical and economic foundations as one of the more advanced hard-rock lithium developments in the Americas. With robust operating margins and scalability up to 5.1 Mtpa, the Project is positioned to become a cornerstone supplier to North American, European, and allied battery supply chains.
The study also underscores significant upside potential through ongoing optimization and co-product recovery for tantalum and caesium, two critical minerals with strategic applications. Integration of these co-products offers a pathway to enhance project economics, diversify revenue streams, and reinforce the Project’s resilience across market cycles.
Having completed the FS, PMET is now positioned to finalize its ESIA for submission, initiating the final permitting stages while advancing detailed engineering and partnership discussions with strategic, governmental, and institutional stakeholders. These initiatives will underpin a FID targeted for the end 2027.
PMET’s Shaakichiuwaanaan Project combines scale, quality, and jurisdictional advantage to deliver a sustainable, long-term source of spodumene concentrate supported by high-value co-products. With continued government collaboration, strong community partnerships, and growing international interest, PMET is on track to transition from feasibility to development and to create enduring value for shareholders.
Non-IFRS and other financial measures
This press release includes non-IFRS financial measures and non-IFRS financial ratios. The Company believes that these measures provide additional insight, but these measures are not standardized financial measures prescribed under IFRS and therefore should not be confused with, or used as an alternative for, performance measures calculated according to IFRS. Furthermore, these measures should not be compared with similarly titled measures provided or used by other issuers.
The non-IFRS financial measures and non-IFRS financial ratios used in this news release and common to the mining industry are defined below:
- Cash operating costs at site and cash operating costs at site per tonne: Cash operating costs at site is a non-IFRS financial measure which includes mining, processing, and site administration. Cash operating costs at site per tonne is a non-IFRS financial ratio which is calculated as cash operating costs at site divided by anticipated production expressed in tonnes. These measures capture the important components of the Company’s anticipated production and related costs and are used to indicate anticipated cost performance of the Company’s operations.
- Total cash operating costs (DAP Grande-Anse as POL) and total cash operating costs per tonne (DAP Grande-Anse as POL): Total cash operating costs (DAP Grande-Anse as POL) is a non-IFRS financial measure which includes mining, processing, site administration, and product transportation to Grande-Anse. Total cash operating costs (DAP Grande-Anse as POL) per tonne is a non-IFRS financial ratio which is calculated as total cash operating costs (DAP Grande-Anse as POL) divided by anticipated production expressed in tonnes. These measures capture the important components of the Company’s anticipated production and related costs and are used to indicate anticipated cost performance of the Company’s operations.
- All -in sustaining cost (AISC) and AISC per tonne: All-in sustaining cost is a non-IFRS financial measure which includes mining, processing, site administration, and product transportation to Grande-Anse and sustaining capital but excludes royalties. All-in sustaining cost per tonne of spodumene concentrate is a non-IFRS financial ratio which is calculated as all-in sustaining cost divided by anticipated production expressed in tonnes. These measures capture the important components of the Company’s anticipated production and related costs and are used to indicate anticipated cost performance of the Company’s operations.
The Company does not currently have operations and therefore does not have historical equivalent measures to compare and cannot therefore reconcile with historical measures.
About PMET Resources Inc.
PMET Resources Inc. is a pegmatite critical mineral exploration and development company focused on advancing its district-scale 100%-owned Shaakichiuwaanaan Property located in the Eeyou Istchee James Bay region of Quebec, Canada, which is accessible year-round by all-season road and proximal to regional powerline infrastructure. The Project hosts a Consolidated Mineral Resource8, which includes the Rigel and Vega caesium zones, totalling 108.0 Mt at 1.40% Li2O, 0.11% Cs2O, 166 ppm Ta2O5, and 66 ppm Ga, Indicated, and 33.4 Mt at 1.33% Li2O, 0.21% Cs2O, 155 ppm Ta2O5, and 65 ppm Ga, Inferred, and ranks as the largest9 lithium pegmatite resource in the Americas, and in the top ten globally. Additionally, the Project hosts the world’s largest pollucite-hosted caesium pegmatite Mineral Resource at the Rigel and Vega zones with 0.69 Mt at 4.40% Cs2O, Indicated, and 1.70 Mt at 2.40% Cs2O, Inferred
For further information, please contact us at [email protected] or by calling +1 (604) 279-8709, or visit www.pmet.ca. Please also refer to the Company’s continuous disclosure filings, available under its profile at www.sedarplus.ca and www.asx.com.au, for available exploration data.
This news release has been approved by
“KEN BRINSDEN”
Kenneth Brinsden, President, CEO, & Managing Director
|
_________________________________ |
|
8 The Consolidated MRE cut-off grade is variable depending on the mining method and pegmatite (0.40% Li2O open-pit, 0.60% Li2O underground CV5, and 0.70% Li2O underground CV13). A grade constraint of 0.50% Cs2O was used to model the Rigel and Vega caesium zones, which are entirely within the CV13 Pegmatite’s open-pit mining shape. The Effective Date of the MREs is June 20, 2025 (through drill hole CV24-787). Mineral Resources are not Mineral or Ore Reserves as they do not have demonstrated economic viability. |
|
9 Determination based on Mineral Resource data, sourced through July 11, 2025, from corporate disclosure. |
Disclaimer for Forward-looking Information
This press release contains “forward-looking information” or “forward-looking statements” within the meaning of applicable Securities Laws.
All statements, other than statements of present or historical facts, are forward-looking statements. Forward-looking statements involve known and unknown risks, uncertainties and assumptions and accordingly, actual results could differ materially from those expressed or implied in such statements. You are hence cautioned not to place undue reliance on forward-looking statements. Forward-looking statements are typically identified by words such as “plan”, “development”, “growth”, “continued”, “intentions”, “expectations”, “strategy”, “opportunities”, “anticipated”, “trends”, “potential”, “outlook”, “ability”, “additional”, “on track”, “prospects”, “viability”, “estimated”, “reaches”, “enhancing”, “strengthen”, “target”, “will”, “believes”, or variations of such words and phrases or statements that certain actions, events or results “may”, “could”, “would”, “might” or “will” be taken, occur or be achieved. Forward-looking statements in this release include, but are not limited to, statements concerning: the results of the FS, including, without limitation, project economics, financial and operational parameters such as expected throughput, production, processing methods, cash costs, all-in sustaining costs, other costs, capital expenditures, free cash flow, NPV, IRR, payback period and life of mine, upside potential, opportunities for growth and expected next steps in the development of the project, including timing for potential commencement of construction and first production of concentrate, the economic potential of the Project, including its potential resilience to lower market cycle, the upcoming ESIA, including the proposed permitting and development timeline, the opportunities for additional conversion at CV5 and CV13, the anticipated production rate, the potential for the Project to become a cornerstone supplier to North American, European, and/or North Asian battery supply chains, the timing of the FID, the eligibility to tax credits and other governmental support programs, and the release of the FS,
Although the Company believes its expectations are based upon reasonable assumptions and has attempted to identify important factors that could cause actual actions, events or results to differ materially from those described in forward-looking statements, there may be other factors that cause actions, events or results not to be as anticipated, estimated or intended. There can be no assurance that forward-looking information will prove to be accurate, as actual results and future events could differ materially from those anticipated in such information. Key assumptions upon which the Company’s forward-looking information is based include without limitation, assumptions regarding development and exploration activities; the timing, extent, duration and economic viability of such operations, including any mineral resources or reserves identified thereby; the ability to achieve production and the timing thereof; the accuracy and reliability of estimates, projections, forecasts, studies and assessments; the Company’s ability to meet or achieve estimates, projections and forecasts; the availability and cost of inputs; the price and market for outputs; foreign exchange rates; taxation levels; the timely receipt of necessary approvals or permits; the ability to meet current and future obligations; the ability to obtain timely financing on reasonable terms when required; the current and future social, economic and political conditions; and other assumptions and factors generally associated with the mining industry. Readers are cautioned that the foregoing list is not exhaustive of all factors and assumptions which may have been used.
Forward-looking statements are also subject to risks and uncertainties facing the Company’s business, any of which could have a material adverse effect on the Company’s business, financial condition, results of operations and growth prospects. Some of the risks the Company faces and the uncertainties that could cause actual results to differ materially from those expressed in the forward-looking statements include, among others, requirements for additional capital, operating and technical difficulties in connection with mineral exploration and development activities; actual results of exploration activities, including on the Project; the estimation or realization of mineral reserves and mineral resources; the timing and results of estimated future production; the costs of production, capital expenditures, the costs and timing of the development of new deposits, requirements for additional capital; future prices of spodumene; changes in general economic conditions; changes in the financial markets and in the demand and market price for commodities; lack of investor interest in future financings; the Company’s ability to secure permits or financing for the completion of construction activities; and the Company’s ability to execute on plans relating to the Project. In addition, readers should review the detailed risk discussion in the Company’s most recent Annual Information Form filed on SEDAR+ for a fuller understanding of the risks and uncertainties that affect the Company’s business and operations. These risks are not exhaustive; however, they should be considered carefully. If any of these risks or uncertainties materialize, actual results may vary materially from those anticipated in the forward-looking statements found herein.
Forward-looking statements contained herein are presented for the purpose of assisting investors in understanding the Company’s business plans, financial performance and condition and may not be appropriate for other purposes.
The forward-looking statements contained herein are made only as of the date hereof. The Company disclaims any intention or obligation to update or revise any forward-looking statements, whether as a result of new information, future events or otherwise, except to the extent required by applicable law. The Company qualifies all of its forward-looking statements by these cautionary statements.
Competent Person Statement (ASX Listing Rule 5.23)
The mineral resource estimate in this release was reported by the Company in accordance with ASX Listing Rule 5.8 on July 20, 2025. The Company confirms that, as of the date of this news release, it is not aware of any new information or data verified by the competent person that materially affects the information included in the announcement and that all material assumptions and technical parameters underpinning the estimates in the announcement continue to apply and have not materially changed. The Company confirms that, as at the date of this announcement, the form and context in which the competent person’s findings are presented have not been materially modified from the original market announcement.
Qualified Person(s)
The information in this news release that relates to geology and the Consolidated MRE for the Shaakichiuwaanaan Project, which includes the CV5 Pegmatite, is based on, and fairly represents, information compiled by Mr. Todd McCracken, P.Geo., who is a Qualified Person as defined by NI 43-101, and member in good standing with the Ordre des Géologues du Québec (“OGQ”) and with the Professional Geoscientists of Ontario (“PGO”). Mr. McCracken has reviewed and approved the technical information in this news release. Mr. McCracken is Director – Mining & Geology – Central Canada, of BBA Inc., a consulting firm based in Montréal, Québec, Canada, and is independent of the Company. Mr. McCracken does not hold any securities in the Company. Mr. McCracken has sufficient experience, which is relevant to the style of mineralization, type of deposit under consideration, and to the activities being undertaken to qualify as a Competent Person as described by the JORC Code, 2012. Mr. McCracken consents to the inclusion in this news release of the matters based on his information in the form and context in which it appears.
The information in this news release that relates to the market study and price assumption for spodumene concentrate is based on information compiled by PMET and BBA Inc. and has been reviewed and approved by Hugo Latulippe, P.Eng., who is a Professional Engineer registered with the Ordre des Ingénieurs du Québec (“OIQ”). Mr. Latulippe is a mining engineer and Principal Engineer for Mining and Geology at BBA Inc., a consulting firm based in Montréal, Québec, Canada, and is independent of the Company. Mr. Latulippe does not hold any securities in the Company. Mr. Latulippe takes responsibility for the market study and price assumption for spodumene concentrate aspects of the Shaakichiuwaanaan FS news release as a CP. Mr. Latulippe has sufficient experience relevant to the style of mineralization and type of deposit under consideration and to the activity he is undertaking to qualify as a Competent Person as such term is defined in the JORC Code (2012 edition) and a Qualified Person (as such term is defined in NI 43-101. Mr. Latulippe has reviewed the Shaakichiuwaanaan FS news release and has given his consent to the inclusion in the report of the matters based on his information in the form and context within which it appears.
The information in this news release that relates to Mineral Reserve, mining, and financial and economic analysis sections, presented in Section 4 of the Appendix I are based on information compiled by G Mining Services Inc. and reviewed and approved by Carl Michaud, who is a Professional Engineer registered with the OIQ. Mr. Michaud is a mining engineer and Vice President, Mining and Engineering at G Mining Services Inc., a consulting firm based in Brossard, Québec, Canada, and is independent of the Company. Mr. Michaud does not hold any securities in the Company. Mr. Michaud takes responsibility for the mining, Project infrastructure and financial and economic analysis aspects of the Shaakichiuwaanaan FS news release as a CP. Mr. Michaud has sufficient experience relevant to the style of mineralization and type of deposit under consideration and to the activity he is undertaking to qualify as a Competent Person as such term is defined in the JORC Code (2012 edition)) and a Qualified Person (as such term is defined in NI 43-101. Mr. Michaud has reviewed the Shaakichiuwaanaan FS news release and has given his consent to the inclusion in the report of the matters based on his information in the form and context within which it appears.
The information in this news release that relates to capital cost and project infrastructure presented in Section 4 of the Appendix I are based on information compiled by G Mining Services Inc. and reviewed and approved by Pascal Droz, who is a Professional Engineer registered with the OIQ”. Mr. Droz is an electrical engineer and E&I Engineering Director at G Mining Services Inc., a consulting firm based in Brossard, Québec, Canada, and is independent of the Company. Mr. Droz does not hold any securities in the Company. Mr. Droz takes responsibility for the capital cost and project infrastructure aspect of the Shaakichiuwaanaan FS news release as a CP. Mr. Droz has sufficient experience relevant to the design required and cost estimation coordination under consideration and to the activity he is undertaking to qualify as a Competent Person as such term is defined in the JORC Code (2012 edition)) and a Qualified Person (as such term is defined in NI 43-101. Mr. Droz has reviewed the Shaakichiuwaanaan FS news release and has given his consent to the inclusion in the report of the matters based on his information in the form and context within which it appears.
The information in this news release that relates to processing is based on information compiled by Primero Group Americas Inc. and reviewed and approved by Ryan Cunningham P. Eng., who is a Professional Engineer registered with the OIQ. Mr. Cunningham is a processing engineer and Process Engineering Consultant for Primero Group Americas Inc., a consulting firm based in Montréal, Québec, Canada, and is independent of the Company. Mr. Cunningham does not hold any securities in the Company. Mr. Cunningham takes responsibility for the processing aspects of the Shaakichiuwaanaan FS news release as a CP. Mr. Cunningham has sufficient experience relevant to the style of mineralization, type of deposit and processing methodology under consideration and to the activity he is undertaking to qualify as a Competent Person as such term is defined in the JORC Code (2012 edition)) and a Qualified Person (as such term is defined in NI 43-101. Mr. Cunningham has reviewed the Shaakichiuwaanaan FS news release and has given his consent to the inclusion in the report of the matters based on his information in the form and context within which it appears.
The statements relating in this news release that relates to mine waste geochemistry are based on information compiled by Vision Geochemistry Ltd. and reviewed and approved by Mr. Neal Sullivan, Ph.D., P.Geo., who is a Qualified Person as defined by NI 43-101, and member in good standing with the OGQ and with the PGO. Mr. Sullivan is the President & Principal Geochemist of Vision Geochemistry Ltd., a geochemical research & consulting company based in Sudbury, Ontario, Canada. Mr. Sullivan is independent of the Company and does not hold any securities in the Company. Mr. Sullivan has sufficient experience relevant to the style of mineralization and type of deposit under consideration and to the activity he is undertaking to qualify as a Competent Person as such term is defined in the JORC Code (2012 edition) and a Qualified Person (as such term is defined in NI 43-101). Mr. Sullivan has reviewed the Shaakichiuwaanaan FS news release and has given his consent to the inclusion in the report of the matters based on his information in the form and context within which it appears.
The information in this news release that relates to tailings, waste rock and overburden stockpile design is based on information compiled by AtkinsRéalis and reviewed and approved by Philip Addis P. Eng., who is a Professional Engineer registered with the OIQ. Mr. Addis is Principal Tailings Engineer at AtkinsRéalis and based in Toronto, Ontario, Canada, and is independent of the Company. Mr. Addis does not hold any securities in the Company. Mr. Addis takes responsibility for the tailings, waste rock and overburden stockpile design aspects of the Shaakichiuwaanaan FS Report as a CP. Mr. Addis has sufficient experience relevant to mine waste management under consideration and to the activity he is undertaking to qualify as a Competent Person as such term is defined in the JORC Code (2012 edition)) and a Qualified Person (as such term is defined in NI 43-101. Mr. Addis has reviewed the Shaakichiuwaanaan FS news release and has given his consent to the inclusion in the report of the matters based on his information in the form and context within which it appears.
The information in this news release that relates to water balance, pumping and water treatment design is based on information compiled by AtkinsRéalis and reviewed and approved by Antoine Cogulet, P. Eng., who is a Professional Engineer registered with the OIQ. Mr. Cogulet is Project Engineer, Mine Water Management at AtkinsRéalis and based in Québec City, Québec, Canada, and is independent of the Company. Mr. Cogulet does not hold any securities in the Company. Mr. Cogulet takes responsibility for the water balance, pumping and water treatment design aspect of the Shaakichiuwaanaan FS news release as a CP. Mr. Cogulet has sufficient experience relevant to mine water management and treatment under consideration and to the activity he is undertaking to qualify as a Competent Person as such term is defined in the JORC Code (2012 edition)) and a Qualified Person (as such term is defined in NI 43-101. Mr. Cogulet has reviewed the Shaakichiuwaanaan FS news release and has given his consent to the inclusion in the report of the matters based on his information in the form and context within which it appears.
The information in this news release that relates to water management is based on information compiled by AtkinsRéalis and reviewed and approved by Holman Tellez, P. Eng., who is a Professional Engineer registered with the OIQ. Mr. Tellez is a civil engineer and Senior Expert Hydraulics/Hydrology at AtkinsRéalis and based in Toronto, Ontario, Canada, and is independent of the Company. Mr. Tellez does not hold any securities in the Company. Mr. Tellez takes responsibility for the water management aspect of the Shaakichiuwaanaan FS news release as a CP. Mr. Tellez has sufficient experience relevant to mining hydrology under consideration and to the activity he is undertaking to qualify as a Competent Person as such term is defined in the JORC Code (2012 edition)) and a Qualified Person (as such term is defined in NI 43-101. Mr. Tellez has reviewed the Shaakichiuwaanaan FS news release and has given his consent to the inclusion in the report of the matters based on his information in the form and context within which it appears.
The information in this news release that relates to hydrogeology baseline and efficiency of the seepage control measures in Stockpile 002 is based on information compiled by AtkinsRéalis and reviewed and approved by Geneviève Marchand, P. Eng., M.Sc. PMP, who is a Professional Engineer registered with the OIQ. Ms. Marchand is Mining Hydrogeology Specialist at AtkinsRéalis and based in Montréal, Québec, Canada, and is independent of the Company. Ms. Marchand does not hold any securities in the Company. Ms. Marchand takes responsibility for the hydrogeology baseline and efficiency of the seepage control measures in Stockpile 002 aspect of the Shaakichiuwaanaan FS news release as a CP. Ms. Marchand has sufficient experience relevant to mining hydrogeology and seepage control under consideration and to the activity she is undertaking to qualify as a Competent Person as such term is defined in the JORC Code (2012 edition)) and a Qualified Person (as such term is defined in NI 43-101. Ms. Marchand has reviewed the Shaakichiuwaanaan FS news release and has given her consent to the inclusion in the report of the matters based on his information in the form and context within which it appears.
The information in this news release that relates to closure design and management is based on information compiled by AtkinsRéalis and reviewed and approved by Sandra Pouliot, P. Eng., M.Sc.A. PMP, who is a Professional Engineer registered with the OIQ. Ms. Pouliot is Senior Mining Environment Engineer at AtkinsRéalis and based in Val-d’Or, Québec, Canada, and is independent of the Company. Ms. Pouliot does not hold any securities in the Company. Ms. Pouliot takes responsibility for the closure design and management aspect of the Shaakichiuwaanaan FS news release as a CP. Ms. Pouliot has sufficient experience relevant to mine closure under consideration and to the activity she is undertaking to qualify as a Competent Person as such term is defined in the JORC Code (2012 edition)) and a Qualified Person (as such term is defined in NI 43-101. Ms. Pouliot has reviewed the Shaakichiuwaanaan FS news release and has given her consent to the inclusion in the report of the matters based on his information in the form and context within which it appears.
The information in this news release that relates to the paste backfill plant and paste backfill underground distribution system is based on information compiled by Paterson & Cooke Canada Inc. and reviewed and approved by Ryan Smilovici, P. Eng., who is a Professional Engineer registered with the OIQ. Mr. Smilovici is Process Engineer for Paterson & Cooke Canada Inc., an engineering consulting firm based in Sudbury, Ontario, Canada, and is independent of the Company. Mr. Smilovici does not hold any securities in the Company. Mr. Smilovici takes responsibility for the process, piping, and mechanical disciplines for the design of the paste backfill plant aspect of the Shaakichiuwaanaan FS news release as a CP. Mr. Smilovici has sufficient experience relevant to the paste backfill system design methodology and operation under consideration and to the activity he is undertaking to qualify as a Competent Person as such term is defined in the JORC Code (2012 edition)) and a Qualified Person (as such term is defined in NI 43-101. Mr. Smilovici has reviewed the Shaakichiuwaanaan FS news release and has given his consent to the inclusion in the report of the matters based on his information in the form and context within which it appears.
The statements in this news release that relate to mine geotechnics and geomechanics, are based on information compiled by Alius Mine Consulting Inc. and reviewed and approved by Sebastien Guido, who is a Professional Engineer registered with the OIQ. Mr. Guido is a mining engineer and Senior Engineer, Rock Mechanics at Alius Mine Consulting Inc., a consulting firm based in Québec City, Québec, Canada, and is independent of the Company. Mr. Guido does not hold any securities in the Company. Mr. Guido takes responsibility for the mine geotechnical and geomechanical aspects of the Shaakichiuwaanaan FS news release as a CP. Mr. Guido has sufficient experience relevant to the style of mineralization and type of deposit under consideration and to the activity he is undertaking to qualify as a Competent Person as such term is defined in the JORC Code (2012 edition)) and a Qualified Person (as such term is defined in NI 43-101. Mr. Guido has reviewed the Shaakichiuwaanaan FS news release and has given his consent to the inclusion in the report of the matters based on his information in the form and context within which it appears.
The information in this news release that relates to mine ventilation design is based on information compiled by CGM Expert Inc. and reviewed and approved by Charles Gagnon, P.Eng., who is a Professional Engineer registered with the OIQ. Mr. Gagnon is a mine ventilation specialist at CGM Expert Inc. and based in Québec City, Québec, Canada, and is independent of the Company. Mr. Gagnon does not hold any securities in the Company. Mr. Gagnon takes responsibility for the mine ventilation aspect of the Shaakichiuwaanaan FS news release as a CP. Mr. Gagnon has sufficient experience relevant to mine ventilation systems and network under consideration and to the activity he is undertaking to qualify as a Competent Person as such term is defined in the JORC Code (2012 edition) and a Qualified Person (as such term is defined in NI 43-101). Mr. Gagnon has reviewed the Shaakichiuwaanaan FS news release and has given his consent to the inclusion in the report of the matters based on his information in the form and context within which it appears.
The information in this news release that relates to environmental and social aspects is based on information compiled by WSP and reviewed and approved by Nathalie Fortin, Eng., M.Env., who is a Professional Engineer registered with the OIQ. Ms. Fortin is Vice-President, Environmental Management Earth Sciences and Environment at WSP and based in Montréal, Québec, Canada, and is independent of the Company. Ms. Fortin does not hold any securities in the Company. Ms. Fortin takes responsibility for the environmental and social aspect of the Shaakichiuwaanaan FS news release as a CP. Ms. Fortin has sufficient experience relevant to supervision of the following sections and sub-sections of the Shaakichiuwaanaan FS: 20 (excluding 20.1.1.7, 20.4, 20.5, 20.6 and 20.7) and 26.5. under consideration and to the activity she is undertaking to qualify as a Competent Person as such term is defined in the JORC Code (2012 edition)) and a Qualified Person (as such term is defined in NI 43-101. Ms. Fortin has reviewed the Shaakichiuwaanaan FS news release and has given her consent to the inclusion in the report of the matters based on his information in the form and context within which it appears.
The information in this news release that relates to hydrogeology is based on information compiled by Mailloux Hydrogéologie and reviewed and approved by Michel Mailloux, P.Eng., who is a Professional Engineer registered with the OIQ. Mr. Mailloux is a Hydrogeologist and Owner at Mailloux Hydrogéologie and based in Québec, Canada, and is independent of the Company. Mr. Mailloux does not hold any securities in the Company. Mr. Mailloux takes responsibility for the hydrogeology aspect of the Shaakichiuwaanaan FS news release as a CP. Mr. Mailloux has sufficient experience relevant to hydrogeology under consideration and to the activity he is undertaking to qualify as a Competent Person as such term is defined in the JORC Code (2012 edition) and a Qualified Person (as such term is defined in NI 43-101). Mr. Mailloux has reviewed the Shaakichiuwaanaan FS news release and has given his consent to the inclusion in the report of the matters based on his information in the form and context within which it appears.
Appendix 1 – JORC Code 2012 Table 1 (ASX Listing Rule 5.8.2)
Section 1 – Sampling Techniques and Data
|
Criteria |
JORC Code explanation |
Commentary |
|
Sampling techniques |
|
|
|
Drilling techniques |
|
|
|
Drill sample recovery |
|
|
|
Logging |
|
|
|
Sub-sampling techniques and sample preparation |
|
|
|
Quality of assay data and laboratory tests |
|
|
|
Verification of sampling and assaying |
|
|
|
Location of data points |
|
|
|
Data spacing and distribution |
|
|
|
Orientation of data in relation to geological structure |
|
|
|
Sample security |
|
|
|
Audits or reviews |
|
|
Section 2 – Reporting of Exploration Results
|
Criteria |
JORC Code explanation |
Commentary |
|
Mineral tenement and land tenure status |
|
|
|
Exploration done by other parties |
|
|
|
Geology |
|
|
|
Drill hole Information |
|
|
|
Data aggregation methods |
|
|
|
Relationship between mineralization widths and intercept lengths |
|
|
|
Diagrams |
|
|
|
Balanced reporting |
|
|
|
Other substantive exploration data |
|
|
|
Further work |
|
|
Section 3 – Estimate and Reporting of Mineral Resources
|
Criteria |
JORC Code explanation |
Commentary |
|
Database integrity |
|
|
|
Site visits |
|
|
|
Geological interpretation |
|
|
|
Dimensions |
|
|
|
Estimation and modelling techniques |
|
|
|
Moisture |
|
|
|
Cut-off parameters |
|
|
|
Mining factors or assumptions |
|
|
|
Metallurgical factors or assumptions |
|
|
|
Environmental factors or assumptions |
|
|
|
Bulk density |
|
|
|
Classification |
|
|
|
Audits or reviews |
|
|
|
Discussion of relative accuracy/ confidence |
|
|
Section 4 – Estimate and Reporting of Ore Reserves
|
Criteria |
JORC Code explanation |
Commentary |
|
Mineral Resource estimate for Conversion to Ore Reserves |
|
|
|
Site Visits |
|
|
|
Study Status |
|
|
|
Cut-off parameters |
|
Open Pit
Underground
|
|
Mining factors or assumptions |
|
Underground
|
|
Metallurgical factors or assumptions |
|
|
|
Environment |
|
Studies of Potential Environmental Impacts of the operations as a whole:
Waste and Tailings Management Facilities and characterization:
|
|
Infrastructure |
|
|
|
Costs |
|
The following assumptions apply to the capital and operating cost estimate:
|
|
Revenue factors |
|
|
|
Market assessment |
|
|
|
Economic |
|
|
|
Social |
|
|
|
Other |
|
|
|
Classification |
|
|
|
Audits or reviews |
|
|
|
Discussion of relative accuracy/ confidence |
|
|
SOURCE PMET Resources Inc.
WANT YOUR COMPANY’S NEWS FEATURED ON PRNEWSWIRE.COM?
440k+
Newsrooms &
Influencers
9k+
Digital Media
Outlets
270k+
Journalists
Opted In

















